200MW以上机组配备的DEH产品主要以高压抗燃油全电调为主,随着电力市场的发展,电厂控制的自动化程度不断提高,小机组汽机控制系统的自动化程度在不断地提高。而小机组投资相对较少,低压纯电调改造方案既解决了投资地问题,又满足了电厂自动化控制的要求。2001年开始GE新华为了满足用户的要求,设计采用了一种以直线马达驱动的电液转换器(DDV阀)为电液接口的低压透平油纯电调系统。下面就DDV阀的结构、特点及结合顶目的应用来说明
2024-08-05 云开体育官方网站登录·(中国)官网入口
一起因DCS系统电源失电导致的非停事件
2024-02-29 云开体育官方网站登录·(中国)官网入口
什么是汽轮机挂闸?图文来解密
2023-07-13 KWZK
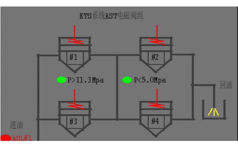
#2机组AST电磁阀试验油压波动分析原因
2022-08-19 云开体育官方网站登录·(中国)官网入口阀门